¿De qué marca es?
Partayoza Voltaje 36 Voltios.
Tiempo de entrega estimada Sábado 21 de marzo al Viernes 27 de marzo.
Precio y formas de pago
4 partes mensuales sin intereses
4 pagos de
$ 618.944
/ mesAliados para comprar ahora y pagar después



Golf de la marca Partayoza Voltaje 36 Voltios
Compra segura
Protección total en tu pago y tu pedido.
Cuotas flexibles
Elige entre pago único o hasta 4 partes.
Envío verificado
Tiempo de entrega estimada Sábado 21 de marzo al Viernes 27 de marzo.

Golf de la marca Partayoza Voltaje 36 Voltios
¿De qué marca es?
Partayoza Voltaje 36 Voltios.
¿Qué color tiene?
Negro.
¿De qué material está hecho?
Plástico.
¿Cuánto pesa?
24,0 libras, aproximadamente 10,9 kg.
¿Qué calificación tiene?
3,9 de 5 con 75.
| Campo | Valor |
|---|---|
| SKU | B0CB81N8KP |
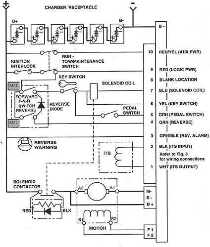
Número de pieza: 1206SX, 73144-G01, 73144-G02, 73144-G03, 73144G04, 73144-G05, 73144-G06, 1206SX-005RB Aplicación: el controlador 1206sx 36V 300A modelo es un controlador del sistema de control de la unidad (DCS) y compatible con EZGO TXT y Medalist 1995 a 2000 modelos con DCS. Es un controlador de 9 pines con una corriente nominal de 300A. Características: Este controlador tiene 3 terminales grandes (A1, B-, A2/B+), 2 más pequeños (F1, F2) y el conector de 9 pines. Originalmente tiene 10 ranuras para pines con un pin faltante, por lo que tiene un total de 9 pines. Hay 7 pines seguidos, luego una ranura en blanco y luego hay 2 pines más. El sistema de control del motor está diseñado para obtener un rendimiento superior a un costo asequible con la función programable. Ha sido especialmente articulado para motores de carritos de golf para mejorar la velocidad, la aceleración y el par. 1 año de garantía: probamos cada artículo y nos aseguramos al 100% de que antes de enviar, antes y después de la venta, proporcionaremos servicio de garantía para productos dañados, verdadera experiencia de compra sin preocupaciones.
Calificación
3,9/5
Valoraciones
75